Type H1 Single Channel Carrier for Open Wire Telephone (1940)
The Type H1 carrier telephone system is a single-channel system which provides for superimposing an additional telephone circuit upon an existing voice-frequency telephone circuit working over an open wire line with only short sections of cable, The carrier equipment includes provision for operation on a ring-down basis and can be applied on a line without the loss of any existing service. It ca be used as a permanent installation or for temporary and emergency circuits.
Without an intermediate carrier repeater, can be applied to open wire circuits from 50 to 250 miles in length while with one or more intermediate carrier repeaters it can be applied to circuits up to 600 or 700 miles in length. The length of circuit to which it can be applied depends on the amount of intermediate cable in the line, the number of bridged way offices and depots.
The terminal link may be operated either directly from a 120-volt 60 Hz A.C. source or from 24-volt and 130-volt batteries. The system employs the same carrier frequency, 7150 cycles, for both directions of transmission. The carrier frequency is generated locally at each terminal and only the side-bands are passed over the circuit. The upper side-band is used for transmission in one direction and the lower side-band for the other direction. Usually the upper side-band is used for the east-to-west direction and the lower side-band in the west-to-east direction.
No automatic regulation of the circuit net loss is employed. A manual compensating adjustment has been included in each terminal whereby the receiving gain may be changed in three flat steps of two db each. Similar arrangement has been also provided to control the gain of a repeater with two steps of four db each. These adjustments will usually compensate for changes in loss due to weather and temperature changes in the line.
Naturally, the computation of transmitting, repeater output, and receiving levels and circuit net loss for each H1 carrier circuit placed in service is required. This is based upon the carrier equipment and open wire characteristics where operated.
The H1 carrier equipment includes coils which require precautions to avoid possible injury through core magnetization during testing. Excessive direct current through such coils causes the cores to become permanently magnetized, changing the characteristics of the coils and rendering them unsatisfactory for their designated purpose. Field tests to correct this deficiency cannot be made in the field after installation, so avoiding injury to the coils prior to operation is essential. Continuity testing not applying direct current to the tone buzzer is necessary to avoid damage. Voltmeter continuity test is best as it limits the possible direct current to a small amount.
These early carrier systems used vacuum tubes. As a precaution before any testing, the terminal and repeater tubes must be allowed five minutes of preparatory heating after the power supply has been connected.
The terminal panel included the hybrid coil, modulator, transmitting amplifier, demodulator, receiving amplifier, carrier supply oscillator, signaling equipment, various filters and pads, and a.c. power supply equipment. The line filter, line filter balancing unit, networks for balancing voice repeaters and test jacks are not included at the panel.
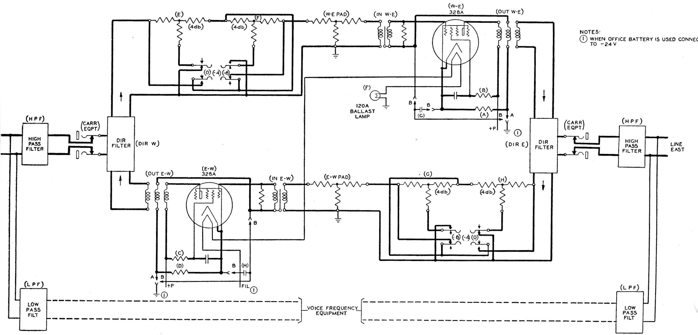
Here is a schematic of the Terminal Transmission and Signaling Circuits of the H1 Carrier.

Note the heavier lines on the specification. This is the route of the transmission path. Since the drawing is general in nature, as being either the East or West terminal, be aware there are some differences in the filters, oscillator circuit and the resistance units.
The incoming talking currents enter the equipment from the switchboard, and after passing through the hybrid coil are connected to the modulator through a low-pass filter (TL). The low-pass filter suppresses undesirable speech and noise frequencies above the useful voice-frequency band The output of this filter connects to a varistor (MOD) which serves as a balanced modulator. A carrier of 2.5 volts having a frequency of 7150 cycles is supplied to the modulator from the oscillator circuit described below, being impressed at the midpoints of one winding of the hybrid coil (HYB) and the repeating coil (MOD OUT) which serves as a modulator output coil. The lower side-band extending from about 4150 to 6900 cycles f it is a West terminal, or the upper side-band extending from about 7400 to 10150 cycles if it is East terminal, is passed through the filter (MOF), the transmitting gain paid (TR) and transmitting amplifier (SB) to the directional filter which affords additional suppression for unwanted frequencies. From the directional filter, the outgoing circuit passes through the carrier equipment jacks and the high-pass filter unit of the line filter set to the outgoing line.
The transmitting gain paid has an impedance of 600 ohms and is adjustable by means of soldered straps to permit introducing attenuation in 0.5-db steps from 0 to 31.5 db. The entire pad is contained in a small metal case and mounted as a single apparatus unit with the terminals for adjustment accessible from the front of the panel.
The transmitting amplifier consists of an input transformer, a vacuum tube, and output transformer, and associated circuits. The circuit is arranged to provide negative feedback through two paths. One of these is formed by the common resistance (G) between the grid and plate circuits; the other is due to the coupling between the grid and plate circuits provided by the output transformer. This negative feedback improves the stability of the amplifier and reduces distortion.
Incoming transmission after passing through the line filter and (CARR EQPT) jacks is selected by the proper filter unit of the directional filter and is passed through two pads which can be manually switched either into or out of the circuit, thus affording a means for readily changing the receiving gain to take care of variations in line attenuation due to weather. The incoming currents are then passed through the receiving gain paid (REC) which is similar to the transmitting gain paid and is employed to adjust the level at the input to the demodulator to a specified value. After passing through this pad the incoming currents go the the varistor (DEM), which acts ass a demodulator, the carrier supply being received from the oscillator circuit through the midpoints of the repeating coil (DEM IN) and the amplifier input transformer (V IN). The output from the demodulator is connected to a low-pass filter which suppresses the frequency above the voice range. The incoming voice frequencies are amplified by the receiving amplifier, which is similar in design to the transmitting amplifier.
The receiving amplifier has a hybrid type output coil (V OUT) which provides the means for taking off both the incoming signaling and voice currents. This hybrid coil is an inequality ratio coil which is so designed that the loss to the voice circuit is 7.5 db and to the signaling circuit 1.5 db. The voice-frequency output from the receiving amplifier output coil passes through the receiving level pad (RL) which is generally similar to the transmitting gain pad, to the voice-frequency hybrid coil (HYB), and then to the switchboard. The voice-frequency level at the hybrid line jacks is adjusted to the desired value by means of the receiving level pad.
Carrier frequency supplied to the modulator and demodulator is derived from a vacuum tube oscillator. This oscillator is normally adjusted to produce 7150 cycles, the output being taken off across one winding of the oscillator coil (OSC IN), one side of which is grounded. The oscillator circuit is so arranged that for signaling purposes the carrier frequency at the transmitting terminal may be increased or decreased 1000 cycles for an east or west terminal. This is accomplished by deceasing or increasing the capacitance of the condenser (E).
The signaling circuit in the schematic shown in the drawing provides for a ringdown operation of the circuit, either from switchboards utilizing sixteen and two thirds or 20-cycle ringing or from switchboards employing d-c signaling. This current will be referred to as 20-cycle current. No provision is made for through supervision or dialing.
Signaling currents over the line are transmitted at a frequency of 6150 cycles for west terminal o r 8150 cycles for an east terminal and interrupted at the rate of 20 cycles. The signaling current is started by a a 20-cycle current entering the carrier terminal circuit on the “T” and “R” leads in a switchboard employing 20-cycle ringing, or by battery received over the “SG” lead in a switchboard employing d-c signaling.
The incoming high-frequency signaling current from the distant terminal appears at the output of the demodulator as 1,000-cycle current terrupted at a 20-cycle rate. It causes relays to operate to send 20-cycle current out the switchboard over the “T” and “R” leads, or battery over the “:SG” lead, depending on the type of switchboard. The circuit is so adjusted that it will not function on a ring of less than about four tenths of a second. This delay guards against false operation of the incoming signal circuit by speech currents or noise.
In some cases it may be desired to extend the carrier system by a voice circuit and employ 1000-20 cycle ringing over the combination circuit. In this case, signaling arrangements for the carrier terminal at the junction point may be disabled by removing signal battery from the terminal.
The a-c power supply for the H1 carrier terminal, shown schematically is included as part of the carrier terminal panel. The power supply unit is designed to function from an alternating current source of 100 to 130 volts, 50 to 60 cycles. The output of one winding of the power transformer is rectified by means of the rectifier tube to give a plate voltage of approximately 160 volts. A second winding on the secondary side of the transformer supplies 24 volts a-c for the filament circuit of the tubes. A third winding provides five volts for the filament circuit of the rectifier tube. The fourth winding supplies alternating voltages which is rectified by the varistor and provides direct current at a minimum of 20 volts for the relay circuits. The line contacts and wiring of the power supply unit are completely enclosed in a metal housing, so arranged that it cannot be removed without first disconnecting the primary power sources, in order to prevent accidental contact with the high voltages developed.
Optional connections are included in the terminal panel for connecting directly to office filament and plate battery supplies where these are available. The plate voltage required is then obtained from the office filament and plate batteries which in series supply about 154 volts.

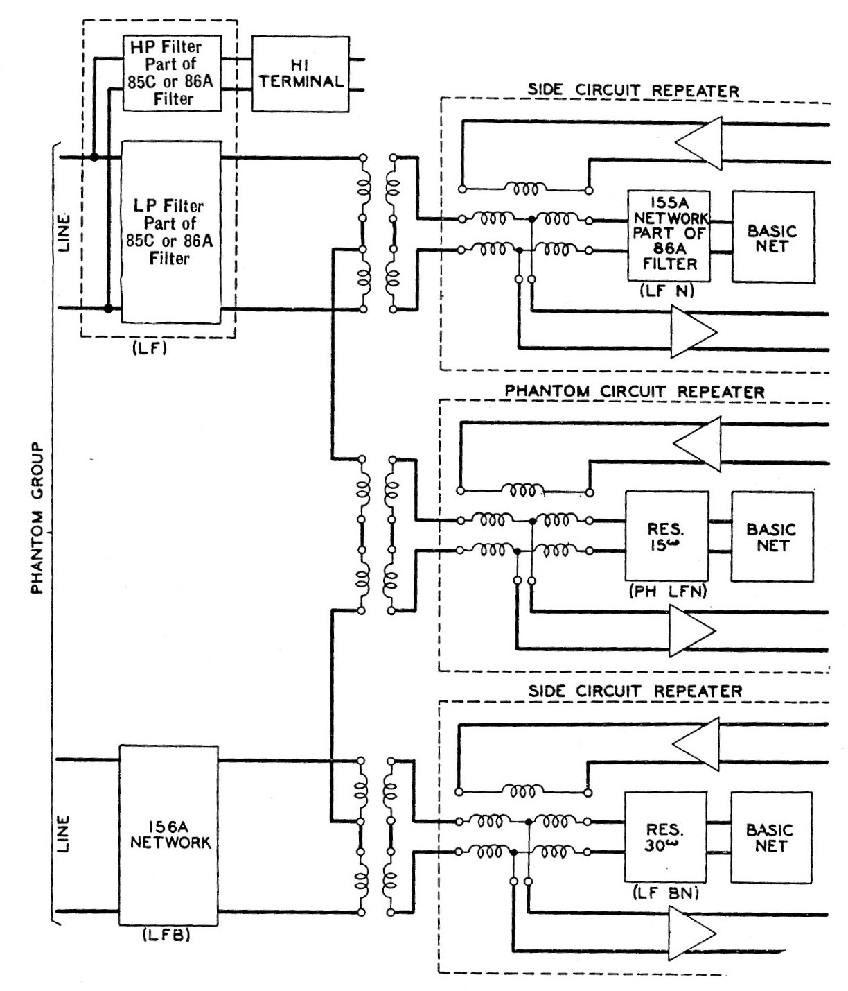
The top wiring diagram shows the schematic of the terminal’s power supply circuitry. The bottom illustration is of a typical line filter and voice repeater balancing equipment. These repeaters are shown on both side circuits and phantom groups.
The line filter and balancing equipment required for use with the H1 equipment is mounted on a panel suitable for mounting adjacent to the terminal equipment. Line filters are of two types: the 85C which is used at locations where no voice frequency repeaters are used, and the 86A which is used at points where voice frequency repeaters are employed on the physical circuit over which the Type H carrier is operated. A typical application of the various units of the line filter and valancing network panel is shown in a drawing above. This illustration shows a phantom group equipped with an H1 system on one side circuit only. The insertion of a carrier line filter in one side circuit of a phantom group requires that similar impedance be added to the other side circuit of the group to keep the phantom telephone circuit balanced. Accordingly, a line filter balance unit (LFB) is employed for this purpose. This network, which consists of a retard coil is coded as the 156 network. It is always included in the line filter and balancing panel assembly, although it is not required in non-phantom circuits or where both sides of the phantom group are equipped with an H1 system.
Lines employing voice-frequency repeaters require the addition of balancing networks when carrier equipment is added. For a voice repeater in the side circuit over which the H1 system is operated, a network called the line filter net (LFN) is required to balance the line filter. This network is paired at the factory with its associated 85C line filter and the combination coded as 86A filter. In the case of a voice repeater used on a physical circuit equipped with a line filter balance unit, a resistance, designated (LF BN) is all that is required to balance the network. A single resistance termed the line filter phantom net (PH LFN)is also all that is required to balance a voice-repeater in a phantom circuit over one or both sides of which an H1 system is operating. The balancing equipment is included on the panel assembly.
A repeater is available for extending the transmission range of the H1 system. A schematic diagram of the repeater is shown below. The amplifier tubes and circuits employed in the repeater are the same as those utilized for the high-frequency amplifier at the termal. The repeater panel also includes directional filters, manually adjustable gain control pads, and an alternating current power supply unit.
The repeater may be operated from 100-130 volts, 50-60 cycle a.c. current or from central-office filament and plate battery supply.
The power supply unit is similar to that shown above for use with the carrier terminal, except that 24-volt d.c. current supply is not required for relay operation, and therefore the varistor is omitted. Optional wiring for operation from filament and plate batteries is included in the repeater panel assembly.
Two line filter and balancing panels of the type used with the carrier terminal equipment are required with each repeater. Each panel is equipped with two sets of jacks, although only the jacks designated CARR EQPT are normally employed for the repeater. The jacks associated with one panel are employed for the west side of the repeater and those associated with the second panel for the east side.
Where it is necessary to transfer the carrier circuit from one pair of wires to another or to by-pass voice-frequency equipment, such as a repeater, a carrier transfer circuit is used. No special equipment has been designed for this purpose since a complete carrier transfer circuit can be formed by utilizing two of the line filter and balancing panels described above.
The high frequency drops of the line filters are connected together and the drops of the low-pass filters connected to the voice-frequency equipment. Longitudinal currents of carrier frequency are prevented from passing from one line to the other by the coils in the high-pass units of the line filters.
The H1 carrier telephone terminal requires 24 volts d.c. or a.c. for the vacuum tube filaments and 24-volt d.c. for all but one of the relay circuits. 160 volts d.c. is required for the plates of the tubes and one relay. A power supply unit operating from an alternating current source is included in the panel assembly and this unit takes care of the power requirements. However, the 20-38 volt and 125-135 volt office batteries can be used if desired, the sum of the two providing an effective plate voltage of about 154 volts. A source of either sixteen and two thirds or 20-cycle power of at least 70 volts is required for interrupting the outgoing high-frequency ringing currents. It is assumed that the sixteen and two thirds cycle supply will be within the limits of 15.6 to 16.75, or the 20 cycles supply within the limits of eighteen and one third to 20 cycles. However, the frequency limits can be extended to about 14.5 to 23 cycles by changing a resistance in the receiving signaling circuit.
